I want to connect an external thermostat (I'm thinking this one) but I have some questions...
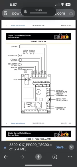
The manual for my stove doesn't give much guidance other than "connect the thermostat according the the manufacturer's directions". There's two screw terminals in the back that I would connect the wire to, but then what terminals am I connecting those two wires to?
Thanks in advance for the help.
The manual for my stove doesn't give much guidance other than "connect the thermostat according the the manufacturer's directions". There's two screw terminals in the back that I would connect the wire to, but then what terminals am I connecting those two wires to?
Thanks in advance for the help.
